E2 Code On Pellet Stove - Turn off the stove, check for loose connections. The e2 code on an englander pellet stove indicates a failure to start. Common causes for this code include an igniter plugged with. The e2 code indicates a problem with the vacuum pressure in your pellet stove, which is crucial for its proper functioning. We’ll explain what causes the e2 error code on pellet stoves and guide you through simple steps that may help get your stove back. If your pellet stove is flashing an e2 code, it can be frustrating trying to figure out the issue. When the e2 code appears on your pellet stove, it typically means that there is an issue with the exhaust blower. To fix the e2 code on your pellet stove, you can start by troubleshooting the issue. However, with a little troubleshooting, you can.
Common causes for this code include an igniter plugged with. We’ll explain what causes the e2 error code on pellet stoves and guide you through simple steps that may help get your stove back. However, with a little troubleshooting, you can. When the e2 code appears on your pellet stove, it typically means that there is an issue with the exhaust blower. The e2 code indicates a problem with the vacuum pressure in your pellet stove, which is crucial for its proper functioning. If your pellet stove is flashing an e2 code, it can be frustrating trying to figure out the issue. To fix the e2 code on your pellet stove, you can start by troubleshooting the issue. Turn off the stove, check for loose connections. The e2 code on an englander pellet stove indicates a failure to start.
If your pellet stove is flashing an e2 code, it can be frustrating trying to figure out the issue. The e2 code indicates a problem with the vacuum pressure in your pellet stove, which is crucial for its proper functioning. Turn off the stove, check for loose connections. To fix the e2 code on your pellet stove, you can start by troubleshooting the issue. The e2 code on an englander pellet stove indicates a failure to start. We’ll explain what causes the e2 error code on pellet stoves and guide you through simple steps that may help get your stove back. However, with a little troubleshooting, you can. When the e2 code appears on your pellet stove, it typically means that there is an issue with the exhaust blower. Common causes for this code include an igniter plugged with.
Harman Pellet Stove Troubleshooting Guide Pellet Stove Home For Your
If your pellet stove is flashing an e2 code, it can be frustrating trying to figure out the issue. When the e2 code appears on your pellet stove, it typically means that there is an issue with the exhaust blower. To fix the e2 code on your pellet stove, you can start by troubleshooting the issue. The e2 code on.
How to Fix E2 Code on Pellet Stove Troubleshooting Tips
We’ll explain what causes the e2 error code on pellet stoves and guide you through simple steps that may help get your stove back. When the e2 code appears on your pellet stove, it typically means that there is an issue with the exhaust blower. To fix the e2 code on your pellet stove, you can start by troubleshooting the.
Englander Pellet Stove Problems Hunker
Common causes for this code include an igniter plugged with. The e2 code on an englander pellet stove indicates a failure to start. We’ll explain what causes the e2 error code on pellet stoves and guide you through simple steps that may help get your stove back. However, with a little troubleshooting, you can. If your pellet stove is flashing.
How to Fix E2 Code on Pellet Stove? Heat Home
To fix the e2 code on your pellet stove, you can start by troubleshooting the issue. Turn off the stove, check for loose connections. The e2 code indicates a problem with the vacuum pressure in your pellet stove, which is crucial for its proper functioning. However, with a little troubleshooting, you can. Common causes for this code include an igniter.
Breckwell Big E2 Pellet Stove SP1002
The e2 code on an englander pellet stove indicates a failure to start. If your pellet stove is flashing an e2 code, it can be frustrating trying to figure out the issue. When the e2 code appears on your pellet stove, it typically means that there is an issue with the exhaust blower. Common causes for this code include an.
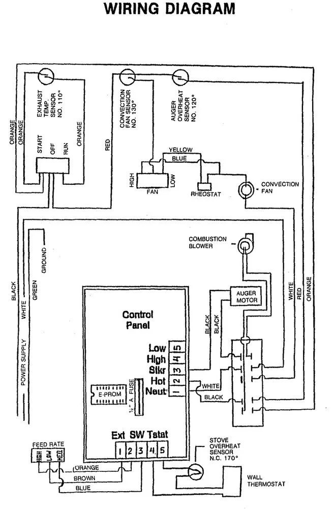
Wiring Diagram Pellet Stove
The e2 code indicates a problem with the vacuum pressure in your pellet stove, which is crucial for its proper functioning. We’ll explain what causes the e2 error code on pellet stoves and guide you through simple steps that may help get your stove back. To fix the e2 code on your pellet stove, you can start by troubleshooting the.
Harman P61A Pellet Stove Monroe Fireplace
To fix the e2 code on your pellet stove, you can start by troubleshooting the issue. Common causes for this code include an igniter plugged with. The e2 code indicates a problem with the vacuum pressure in your pellet stove, which is crucial for its proper functioning. Turn off the stove, check for loose connections. When the e2 code appears.
Wiring Diagram Pellet Stove
The e2 code indicates a problem with the vacuum pressure in your pellet stove, which is crucial for its proper functioning. Common causes for this code include an igniter plugged with. When the e2 code appears on your pellet stove, it typically means that there is an issue with the exhaust blower. The e2 code on an englander pellet stove.
Pellet Stove Free CAD Drawings
When the e2 code appears on your pellet stove, it typically means that there is an issue with the exhaust blower. The e2 code on an englander pellet stove indicates a failure to start. We’ll explain what causes the e2 error code on pellet stoves and guide you through simple steps that may help get your stove back. Turn off.
Why Does My Pellet Stove Smoke When Starting? Pellet Stove Home For
If your pellet stove is flashing an e2 code, it can be frustrating trying to figure out the issue. The e2 code indicates a problem with the vacuum pressure in your pellet stove, which is crucial for its proper functioning. When the e2 code appears on your pellet stove, it typically means that there is an issue with the exhaust.
Turn Off The Stove, Check For Loose Connections.
If your pellet stove is flashing an e2 code, it can be frustrating trying to figure out the issue. The e2 code indicates a problem with the vacuum pressure in your pellet stove, which is crucial for its proper functioning. Common causes for this code include an igniter plugged with. The e2 code on an englander pellet stove indicates a failure to start.
However, With A Little Troubleshooting, You Can.
To fix the e2 code on your pellet stove, you can start by troubleshooting the issue. When the e2 code appears on your pellet stove, it typically means that there is an issue with the exhaust blower. We’ll explain what causes the e2 error code on pellet stoves and guide you through simple steps that may help get your stove back.








